1.16ck410低温辐射电热膜每平米造价
方钉工社
点击上方蓝色字体"暖科技",选择关注公众号
暖科技 | ID:nuankeji有温度 | 有态度字数:1678字阅读:7min
地产公司的朋友询问,卫生间的冬季采暖可否解决一般水地暖管道不在卫生间做地暖,暖通公司主要担心漏水问题说不清楚卫生间是家庭冬季较为湿冷的位置,尤其是洗澡过后潮湿的环境不仅容易滋生异味和细菌,也容易造成老人和孩子滑倒摔伤,冬季洗澡如在冰窖。
即时采暖的浴霸、暖风机,热源来自头顶,头热脚冷,而浴霸对孩子的视力会造成伤害,另有使用取暖器的,但是置于潮湿环境,安全问题堪忧行内有人建议,能否使用电热膜作为热源,为卫生间提供舒适的采暖环境?因为面热源更快制热,发热均匀。
当然可以。本文对电热膜解决卫生间采暖予以简述。01STEPS 电热膜的铺装结构卫生间一般都做干湿分离,如果湿区采用浴缸,则浴缸下面不需铺设,如果采用的是淋浴龙头,则可避开地漏的位置,铺设电热膜。
▲卫生间干区铺设结构以上为卫生间干区铺设结构(湿式工法),采用的是汉纳材料的36V低压电热膜无论是干区还是湿区铺设,铺设电热膜时,都要做好两次防水地暖铺设之前做一层防水,防止水漏到楼下地暖回填以后再做一次防水,防止水渗透到回填层,通过回填层渗透到其他房间或者墙壁。
▲卫生间湿区铺设结构
▲卫生间电热膜实铺图电热膜的铺设为湿式工法,与常规湿式工法相同,电源系统也应独立回路,不同的有三点:①留出低压电源的顶部空间,用以放置电源及便于后期维护;②分两次完成隔离防水层的施工;③以镀锌钢丝片网代替硅晶网(做好等电位连接)埋入水泥填充层。
①低压电源:前期项目交底应明确低压电源放置的位置,由建筑装饰施工方完成布线、开槽、暗盒埋设等辅助工作36V 开关防水电源放置于卫生间吊顶水平面以上做好防潮隔离措施留出对应低压电源的检修口②防水隔离层:隔离层的防水材料符合国标,并按照标准配比,涂层厚度不低于。
1.5mm,靠近墙面的涂层高度应>400mm,阴阳角处增加涂层厚度和遍数,铺涂应均质无遗漏成品平整、无脱皮、无鼓泡、无裂纹完成首次隔离层,按照标准做好不小于 24h 的蓄水检测二次隔离层的铺涂要求参考如上,可无需再次蓄水检测。
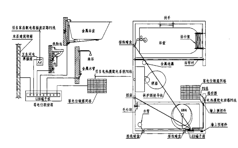
③镀锌钢丝片网/等电位:潮湿环境下以镀锌片网(φ3)埋入水泥填充层水泥浇筑前做好等电位联结局部等电位联接应涵盖卫生间内的所有金属排水管、金属浴盆、电热膜等电位网栅及建筑物钢筋网,不包括金属地漏、扶手、浴巾架、肥皂金等孤立之物。
镀锌钢丝片网要能遮住所有铺设电热膜的区域,局部等电位保护联接线导体应采用不小于2.5mm² 的铜导体,穿6分PVC塑料管暗敷,与整个电热膜配电系统PE 线可靠联结如辅以其他采暖设备,如智能加热镜、电热毛巾架,应配备防水安全插座。
02STEPS 电热膜的等电位连接  
引自 16CK410《低温辐射电热膜系统的设计与安装》
▲等电位连接做法03STEPS 卫生间的补充采暖涉及马桶、地漏等,卫生间电热膜无法实现满铺,因此普遍达不到理想的温度,一般需附加采暖设备辅助采暖加热镜子:本案例参考徐州智先生(Byecold)的产品,根据需要的尺寸,定制功率500-650W/块不等。
加热毛巾架:加热毛巾架可参考市面上的常规产品,一般功率在600W-800W/件,辅助地暖电热膜、加热镜子,可实现卫生间的舒适采暖。
Nabo纳康宝电热膜(汉纳材料)Byecold加热镜子/毛巾架(江苏智先生)
Nabo纳康宝36V厨卫专用电热膜(汉纳材料)Byecold加热镜子/毛巾架(江苏智先生)
/END/
▲扫码加我好友| 图片:汉纳材料/智先生 | 侵权必究| 原创:鱼非Yufei | By 暖科技
往期精彩回顾专辑 | 电地暖使用的13个注意事项专辑 | 2个参数判断电热膜的好坏观点 | 南方的集中供暖,一定是电采暖!杂说 | 地暖为什么越用越不热?杂说 | 信了所谓的“碳晶”,地暖变成了"烤炉"
杂说 | 40天的水地暖是怎么“烧”没8000块的低至0.165元/度!内蒙古扩大"煤改电"电价差专辑 | 电热膜辐射采暖的节能机理专辑 | 电热膜地暖系统的湿式工法专辑 | 电热膜凭什么比发热电缆节能
专辑 | 电热膜采暖的热辐射特性专辑 | 电热膜采暖的电气系统配置专辑 | 电热膜泄露电流的计算和规避专辑 | 劣质电热膜的火灾隐患及分析设计师偏爱的集装箱,这么美!无艺术,不采暖!你是石墨烯,你全家都是石墨烯
▼更多精彩内容,请长按二维码▼ 
方钉文库
|